Environment & Energy
Related: About this forumHealth, Climate, and Damage Costs of Types of Primary Energy to Make Hydrogen for "E-Fuels."
The paper from the primary scientific literature I'll discuss in this post is this one: Economic and Environmental Barriers of CO2-Based FischerTropsch Electro-Diesel, Juan D. Medrano-García, Margarita A. Charalambous, and Gonzalo Guillén-Gosálbez, ACS Sustainable Chemistry & Engineering 2022 10 (36), 11751-11759.
In the past, in this space, quite some time ago, I actually discussed a somewhat deeper "thought experiment" on powering our precious cars with so called "renewable energy" using "electric fuels," discussing a two part paper: A Detailed Thermodynamic Accounting of a Route to Obtaining World Motor Fuels from Solar and Wind. (All of the graphic links in that post expired, and I went back to restore them later.) Since I wrote my post on the two part series, the original papers were subject to a corrigendum:
Corrigendum: Production of Oxymethylene Dimethyl Ethers from Hydrogen and Carbon DioxidePart I: Modeling and Analysis for OME1 & Part II: Modeling and Analysis for OME35 (Jannik Burre, Dominik Bongartz, and Alexander Mitsos, Industrial & Engineering Chemistry Research 2020 59 (49), 21615-21616)
From the corrigendum:
If we include H2 production by alkaline electrolysis, the exergy efficiency of the overall process chain drops to 40%.
If we include H2 production by alkaline electrolysis and CO2 provision by carbon capture from flue gas, the exergy efficiency of the overall process chain is 37%.
Note that this supposedly "green" process depends on assuming there is carbon capture from flue gas, meaning, with a high degree of certainty, that the "green" process depends on access to dangerous fossil fuels.
Here's my general thesis in my writings here: The term used to describe so called "renewable energy" is an oxymoron because the use of "renewable energy" depends, entirely, on access to dangerous fossil fuels, and hence is not "renewable" at all since dangerous fossil fuels are consumed, not regenerated.
However the paper cited at the outset of this post discusses so called "renewable energy" in comparison to other sources of primary energy utilized to make hydrogen. These sources are described in the evocative graphic from the paper:

The caption:
Note that this process proceeds through two thermodynamically degraded intermediates, electricity (the most thermodynamically degraded form of energy in the process) and hydrogen (thermodynamically degraded, but less so than electricity.)
For my entire adult life - I'm not young - I've been listening to idiocy about a putative consumer hydrogen "economy" and commentary that is even more stupid claiming hydrogen is "green."
The reason that it is so easy to repeat this bald faced lie is that it has been incorporated using marketing techniques designed to produce mass insanity is that we are addressing climate change in some way, that "way" being the (often described as "exponential" ) growth of so called "renewable energy." From my perspective this lie is Trumpian in scale. So called "renewable energy" is doing as much to protect and preserve the environment than Donald Trump did to "make America Great." Both Donald Trump and renewable energy are making thing worse, not better. So called "renewable energy" generates far more complacency than it does electricity.
And let's be clear, as far as climate change is concerned things are indeed getting worse and they are doing so faster than ever before. I note this all the time: Based on 52 week running averages of weekly comparators to ten years earlier concentrations of the dangerous fossil fuel waste carbon dioxide, the rate of growth has risen from 15.16 ppm/10 years = 1.52 ppm/year in the week of October 1, 2000 to 24.54 ppm/10 years = 2.45 ppm/year in the week of October 2, 2022.
We are doing nothing effective to address climate change.
Again, we are making things worse, not better.
Repeatedly, in spite of all kinds of aforementioned absurd fantasies that the wind and solar industry are sufficient to do a damned thing to address environmental issues - on the contrary they are useless, wasteful and expensive industries that are driving the continuous increases in the use of dangerous fossil fuels - and that hydrogen can or should be made using them I have been posting this reality based graphic to show how hydrogen is made industrially and the purposes for which it is used:

The caption:
Progress on Catalyst Development for the Steam Reforming of Biomass and Waste Plastics Pyrolysis Volatiles: A Review Laura Santamaria, Gartzen Lopez, Enara Fernandez, Maria Cortazar, Aitor Arregi, Martin Olazar, and Javier Bilbao Energy & Fuels 2021 35 (21), 17051-17084]
I referred to this graphic, and reproduced it, discussing a paper in the journal I discussed above here: The current sources and uses of hydrogen.
The "current mix" in the first graphic in this post, the graphic about generating FT diesel using hydrogen and carbon dioxide as starting materials is a euphemism for the use of dangerous fossil fuels.
It's 2022; soon it will be 2023. The largest, by far, source of electricity generation on this planet is still the combustion of dangerous fossil fuels, with the waste being dumped into our favorite waste dump, the planetary atmosphere that we all breathe.
Therefore, as shown in the second graphic in this post, that on sources of hydrogen, the 4% of hydrogen produced by electrolysis is also made by the combustion of dangerous fossil fuels, with the waste being dumped into our favorite waste dump, the planetary atmosphere that we all breathe, albeit with greatly reduced thermodynamic efficiency. In a place called "reality" electrolytic hydrogen is worse than hydrogen formed directly from fossil fuels by thermal means not involving electricity.
The point is this:
On this planet - we're stuck here and if we kill the planet, we die - hydrogen is not a form of primary energy.
By the way, I am known on this website for my advocacy for nuclear energy, which as I noted in my post reflecting on my nearly 20 year tenure at DU, is a dissident opinion among Democrats, although less so than it used to be. For my 30,000th post, I'd like to thank DU for inspiring me to expand my knowledge, and of course... The nuclear industry, which I whole heartily support is a big fan of electrolytic hydrogen. Thus I am a dissident among aficionados for nuclear energy inasmuch as I regard the use of perfectly good nuclear electricity as wasteful. This is not to say that I am against nuclear hydrogen, albeit captive hydrogen, but only that I oppose it when it is produced in a thermodynamically appalling way. Again, electricity is a thermodynamically degraded form of energy.
A simple statement of the inviolable 2nd law of thermodynamics which uneducated people discussing issues in energy and the environment can't get through their heads is: "Converting one form of energy into another results in a loss of energy." This law will never be changed, even if the California legislature votes to repeal it. The laws of physics are immune to legislation.
Freeman Dyson showed by appeal to the properties of an isotope of samarium, samarium-149, and it's behavior in the Oklo Natural Nuclear Reactors that operated at Oklo in Gabon over 1 billion years ago, that the fine structure constant, an important physical constant involved in physical laws has not changed for over a billion years, long before the California legislature went in session. Thibault Damour, Freeman Dyson, The Oklo bound on the time variation of the fine-structure constant revisited, Nuclear Physics B, Volume 480, Issues 12, 1996, Pages 37-54.
Since physical laws are inviolable, it follows that when you make hydrogen from anything on this planet, you destroy exergy.
Formally exergy is the amount of work one can extract from an energy system by bringing it to an equilibrium state with the environment, that is consistent with the zeroth law of thermodynamics which is: Without an input of energy, given a sufficient time, the temperature of two systems in contact will reach the same temperature. We often think of mechanical work, but one can do chemical work as well; the production of hydrogen is chemical work, but the chemical work can never be equal to the energy put in to perform it. Thus to make hydrogen one has to waste energy.
A caveat is that if hydrogen is produced by increasing the exergy available from a heat driven system - that is, by skipping the electricity driven part and appealing directly to heat produced by a primary energy source - then the waste is lower than before. This is why the majority of hydrogen on this planet is made in a thermal process; the efficiency is far higher, less waste heat. (In theory, if not in practice, I would imagine that the Haber-Bosch process could be conducted in such a way as to produce electricity as a side product.)
Anyway.
The stupid lie that hydrogen is "emission free" has been around since well before (thankfully former) Governor "Hydrogen Hummer" Arnold Schwarzenegger, assisted at a huge (marketing expense) by GM, hyped and promoted it in 2004: Arnold Schwarzenegger and GM's Hydrogen Hummer. The lie isn't going anywhere - we see it over and over and over and over year after year decade after decade - but then again, neither is reality. Reality is not changed by lies.
The paper mentioned at the outset, the one under discussion is conservative, acknowledging, rightly I think, that the direct use of hydrogen in vehicles would involve a change of infrastructure that the planet's resources can simply not support, all the idiotic cartoons and disastrously expensive and wasteful prototypes similar to Arnie's Hydrogen Hummer to the contrary notwithstanding. Thus the article focuses on a "drop in" surrogate for hydrogen, a liquid fuel that is designed to look very much like petroleum based fuels, specifically FT diesel. It is well known, and has been industrially scaled both in Apartheid era South Africa and in Nazi Germany, that one can make very close analogues of all of the fuels produced by petroleum using just hydrogen and carbon oxides, generally carbon monoxide, but carbon dioxide as well. In this paper, the carbon source is the latter.
This said, it is a bad idea to be conservative and simply make a petroleum equivalent fuel, FT diesel, FT gasoline, or FT kerosene. A better idea would be to make a far less toxic easily liquified flexible fuel, the one I always champion, DME, dimethyl ether.
Also, as noted above it is a bad idea to make hydrogen by electrolysis, if only because electricity is an extremely thermodynamically degraded form of energy. The far better approach is thermochemical cycles, my favorite being the most famous, the SI cycle.
However these improvements are not discussed in this paper, and we'll leave them aside for now. The value of the paper from my perspective is the discussion of the environmental impact of the primary sources of energy, were a less than optimal solution for the use of syn gas, simply making a petroleum equivalent fuel, were pursued rather than DME.
The carbon dioxide that is the carbon source in this paper in the latter case is discussed in two scenarios, one being capture from "flue gas," which assumes the continued use of dangerous fossil fuels, and the other being "direct air capture," which doesn't make this assumption. (Other options are not explored.) DAC is more energetically expensive, since to recover it one needs to overcome the entropy of mixing as well as reproducing all of the energy that put it there in the first place. However DAC makes sustainability sense, if and only if the necessary amount of energy can be produced at low impact. Since this would involve, on the part of future generations, paying the cost of cleaning up our mess, the ethical stain on our history will be enormous. We will not be, and should not be, forgiven.
From the introduction to the text:
As a substitute for fossil diesel, electro-diesel (e-diesel) is particularly appealing due to its high drop-in quality. It has the highest energy density per kilometer among all alternative fuels and similar characteristics to those displayed by fossil diesel. Notably, Fischer-Tropsch (FT) diesel could be integrated into existing infrastructure with minor changes while reducing pollutant emissions. (5) Moreover, the high cetane number improves engine efficiency, enabling a fast market penetration. (6)
The FT process relies on a heterogeneously catalyzed pathway to convert syngas to liquid hydrocarbons. The products encompass a variety of simple hydrocarbon chains of different lengths, depending on the process conditions. (6,7) The synthesis and implications of FT fuels have been extensively studied. However, substantial literature is based on biomass, with only a few works considering using captured CO2 and electrolytic H2 as feedstock. Furthermore, many of these studies focus on economic performance, disregarding environmental impacts (8−13) or at most quantifying only the global warming potential while omitting other metrics. (14−17)...
While I haven't mentioned it, another aspect of this paper is the internal cost - what one pays at the pump. The paper reviews some previous studies, first focusing on biomass:
...and then on the topic at hand, fuels make by using thermodynamically degraded electricity, electro-fuels, "E-fuels:"
In general, all of these studies concluded that FT e-diesel is economically unappealing, although it can reduce the climate change impact of fossil diesel substantially. However, its performance on impacts beyond global warming remains unclear because they are often omitted. (14−17)
I added the bold to draw out the focus of the paper. It is one thing to think of the external cost of climate change, which is, of course, huge, but quite another to reflect on other costs, notably toxicology and the destruction of ecosystems.
The determinations here are made using software for measuring the external costs of processes, in this case members of the ASPEN and other families of programs:
This is an in silico study.
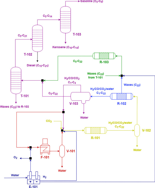
I'll produce some graphics from the main paper:
First a schematic of the process system for producing the FT diesel:

The caption:

The caption:
A note on the "fossil" carbon impact in this figure: It is important to specify that this carbon cost is the cost only of refining the diesel, i.e. producing it from dangerous petroleum. In all cases the diesel fuel, whether FT or petroleum based ends up in the atmosphere. Captured from coal flue gas, the carbon is used twice before being dumped into the atmosphere. Captured from the air (DAC), the carbon cycle is closed.
Note the break in the scale for "current mix" which may also be called "reality" as opposed to soothsaying.

The caption:
It would appear that for this case, damage to the environment, the best case is nuclear, although for the refining process only, an oil refinery actually operates at a lower external cost.
Again, note the break in the scale for "current mix" which may also be called "reality" as opposed to soothsaying.
In my ethical world view, the two above figures are pretty much the only two that matter. This said, we have some people around here to whom I refer as "bean counters," specifically people who are only interested in the out of pocket costs of themselves or at least their own generation, members of the "What's in it for me?" set, in other words, a Trumpian mentality. Personally, speaking only for myself, these types disgust me but clearly I cannot speak for the ethics of the larger world, only my own ethics. I rather give a shit about the generations that come after us, whether that is fashionable or not.
However, the last figure gives some slight justification for the claim that in this scenario wind based e-fuels can appear to be "cheaper" than nuclear e-fuels, but see the caveat below, after the figure and it's caption.

The caption:
It would appear that the internal costs are about 25 cents to 50 cents higher for nuclear DAC e-fuels than for wind based e-fuels. I would argue that this tiny fraction in what is already an unmanageable cost for these in silico analyzed fuels. (I refuse to countenance coal captured fuel, even if to me, if not bean counter types, they are cheaper than DAC fuels.
I note that this is an electrolysis based scenario, the scenario often advanced for all the dummies big and small who go around spouting the lie that hydrogen is "green" or "emission free."
The authors of the paper do not seem to describe the DAC process on which they base their calculations. I can certainly think of one or two DAC scenarios that are not often - to my knowledge - broadly discussed, but then again, my knowledge is limited. In any case, even if the nuclear industry is celebrating its capabilities in producing nuclear electrolytic hydrogen, even as a fan of nuclear energy, I dissent.
There are places in the world where the SI and related thermochemical processes are coming closer to reality, and nuclear reactors driving these are the direction in which we should move if we are to save what's left of the world, and perhaps even restore some of what has been lost.
Electrolytic hydrogen is a bad idea.
The supporting information for this paper is available for free, and it contains many damage estimates comparing nuclear energy and the failed and useless solar and wind industries. In almost every case, nuclear comes out superior to the others. An exception would be figures S5 and S23 which refer to ionizing radiation.
I question whether this is "damaging." It does seem to me that we need more access to ionizing radiation rather than less; the problem is not that we have too much, but rather that we don't have enough. We have very, very, very, very serious environmental issues with persistent pollutants both in our air and water and indeed our land, and ionizing radiation is a spectacular tool for remediating these pollutants via their total destruction.
In any case, I note, with a mixture of amusement and disgust, that when you press an anti-nuke to demonstrate that 70 years of accumulating used nuclear fuel, a source of ionizing radiation, has lead to as many deaths as have taken place in the last 24 hours from air pollution, roughly 18,000 deaths, or even the number of deaths from air pollution in the last hour, around 750 or 800 deaths, they either change the subject, make an idiotic excuse for not answering, get stupid or simply walk away.
The paper monetizes external costs, and makes this point in the concluding text:
,,,The high costs of e-diesel, mainly linked to the electrolytic H2, make it economically unappealing without carbon credits or other subsidies.
This is followed by some soothsaying of the type we've been hearing for decades with the result that things are getting worse and doing so faster than ever.
The supporting information can be found here, again, free of charge: Supporting Information ACS Sustainable Chemistry & Engineering 2022 10 (36), 11751-11759.
I trust you're enjoying the weekend.
Bobstandard
(2,297 posts)NNadir
(38,067 posts)...supporting the car CULTure with this technology would be a very poor use of it.
The environmental and cost advantages of nuclear energy, it's overwhelming superiority to everything else, are made very clear in the supporting information of this paper through multiple graphics shown in the link.